功能結構
液壓千斤頂是行走機械、工程機械、車輛等機動車輛的必備工具,用于小型設備簡易維護的舉升作業(yè)。液壓千斤頂輸出推力很大,但傳統(tǒng)的千斤頂效率較低。其柱塞在上升階段的空行程中,其上升速度與其接觸到負載后的舉升速度一樣慢,影響了工作效率。此處介紹的高效液壓千斤頂,其主要特征是采用一個復合舉升液壓缸,通過減小作用面積提高千斤頂?shù)目蛰d舉升速度。
高效液壓千斤頂系統(tǒng)及其工作原理
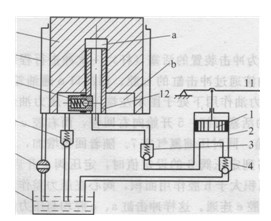
圖1所示為高效液壓千斤頂?shù)南到y(tǒng)原理圖,其手搖泵部分與傳統(tǒng)千斤頂相同,由壓桿11、泵缸2及活塞1、配油機構(吸油單向閥4和壓油單向閥3組成);其頂升缸部分與傳統(tǒng)千斤頂則不同,頂升缸由大小兩個液壓缸套裝復合而成,小缸的空心柱塞12與大缸的缸筒9固連,大缸的活塞10兼作小缸的缸筒,活塞 10的下端臺肩孔內的柱塞12上有內置單向閥 8,從而形成兩個作用面積不等的工作腔a、b。 單向閥7置于與b腔和油箱5的管路上,6為下 降截止閥。

圖8-15 高效千斤頂?shù)慕Y構原理圖
1-活塞;2-泵缸;3-壓油單向閥;4-吸油單向閥; 5-油箱;6-截止閥;.7-充液單向閥; 8-內置單向閥;9-舉升缸缸筒;10 -舉升柱塞;11-壓桿,12-小缸柱塞
該千斤頂?shù)墓ぷ髟砣缦隆?
當手搖泵壓桿11向上抬起時,活塞1隨之上行,壓油單向閥3關閉。泵缸2的工作容積增大,形成真空。在大氣壓的作用下,油箱5中的液體經管路頂開吸油單向閥4進入缸2中;當壓桿11向下運動帶動活塞1下行時,缸2中的液體壓力增加,吸油單向閥4被關閉,缸2中的液體頂開壓油單向閥3,經小缸柱塞12的中孑L進入a腔,由于a腔的有效作用面積(即柱塞12的截面積)與活塞1的截面積相近,因此活塞10空載快速上升;與此同時,舉升柱塞10下部與b腔(缸筒9內)的工作容積增大,形成真空。在大氣壓作用下,油箱5中液體頂開單向閥7向柱塞10下部與b腔充液補油,防止吸空。當舉升柱塞10的上端面接觸到負載后,a腔內油液壓力升高,頂開單向閥8,a腔與b腔連通,經閥3來的壓力油同時進入a腔和b腔,閥7被壓力油關閉。此時壓力油的有效作用面積為舉升柱塞10的截面積,慢速舉升重物,高效千斤頂與傳統(tǒng)千斤頂在克服負載做功時的效果相同,變成傳統(tǒng)的千斤頂。當需舉升柱塞停止時,壓桿11停止運動,舉升缸中的油壓使壓油單向閥3關閉,舉升柱塞10被鎖定不動;需要舉升柱塞10下降返回時,打開截至閥6,在舉升物的自重或其他外力作用下,舉升缸中的液體直接經閥6排回油箱,而a腔中的油液頂開單向閥8后回油箱,使柱塞10復位,完成一個升降循環(huán)。
(3)技術特點
1)高效千斤頂與傳統(tǒng)千斤頂?shù)慕Y構不同之處在于:將舉升缸由單腔柱塞缸變?yōu)閮晒ぷ髑坏膹秃细?,增設內置單向閥。
2)通過減小舉升液壓缸工作腔作用面積提高空載階段的舉升速度,而負載時增大作用面積慢速舉升,從而提高了千斤頂?shù)墓ぷ餍省?
本文標題:機動車高效液壓千斤頂系統(tǒng)
分類:液壓行業(yè)知識
標簽: 液壓系統(tǒng)

